廣播式通訊閉鎖的井下防越級保護方案采用光纖通信為主,CAN總線通信為輔的復合式連接的方式,將所有高爆開關組成獨立的防越級跳閘系統,即將同一變電站所轄的所有高爆開關接入光纖網絡,對于不方便使用光纖組網的開關,使用CAN總線組網(利用CAN總線具有優先權和仲裁功能的特點,形成多主機局部網絡,避免點對點通信方式所帶來的逐級增加的通信延時)。當高爆開關檢測到故障電流時,即向總線上傳跳閘指令(即故障信息),在供電系統中不同位置的開關根據預先設定的開關級別及本身所檢測到的故障電流進行故障位置判斷。不同變電站,如上級變電所出線開關與下級變電所進線開關之間采用專用的光纖聯接,傳遞由以太網協議的跳閘指令,以此避免長距離通訊對通信的影響。
各級開關保護裝置通過信息交互確認短路點:當某條線路發生短路故障時,短路電流流經的電路中所有開關都會測得該電流,所有短路保護定值小于該電流的開關會判斷發生了短路故障,都會向網絡上報短路故障信息指令。經傳輸延時后(光纖網≤2ms,CAN網≤10ms),則判定出故障發生所在位置,故障點蕞近的開關立即跳閘,上級開關則按各自的級差延時等待短路故障的切除。在延時的時間內故障切除,各級開關恢復原始狀態;延時結束,系統短路故障未能切除時,開關執行跳閘。
廣播式通信閉鎖防越級跳閘特點:
1)可以有效識別故障區段,避免發生越級跳閘事故。
2)利用以太網的傳輸速度優勢,克服點對點逐級通信方式所帶來的逐級增加的通信延時,提高了保護的快速性。
3)同一變電站的高爆開關在不方便使用光纖組網時,可以使用CAN網絡組成網絡,實現并行通信,無須第三方設備進行數據集中處理或轉發,節省成本、簡化設備、便于改造、易于維護。
4)可以利用光纖網和CAN形成互為備份,當某個網絡出現故障,另一個網絡可以繼續傳遞信息,增加可靠性。

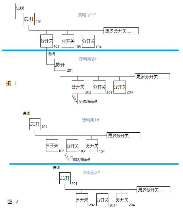
如圖(1)所示,當開關202下級處發生短路/漏電故障時,開關202號測得電流為故障電流并立即跳閘,同時向網絡上發送跳閘信息指令;若開關201號也測得電流為故障電流,則也向網絡上發送跳閘信息指令。同樣的,開關102號、101號一旦測得電流為故障電流,均向網絡上發送跳閘信息指令。信息通過交互后,判定故障發生在開關202號所轄線路,除202號開關外,上級其余開關全部按本身所處的級別與202號開關的級差相應延時等待短路故障切除,若開關201在延時時間到了仍測得電流為故障電流,則判定202開關拒動,故執行跳閘。同理,若開關102在延時時間到了(即202和201兩個開關的累計跳閘時間)測得電流為故障電流,則判定開關202和201號拒動,故執行跳閘。根據級數依次類推。
如圖(2)所示,當開關103下級處發生短路/漏電故障時,其下級開關2xx的開關可能處于失電狀態,或由于檢測到的電流達不到故障電流而不發生任何動作(不發出短路/漏電(帶方向檢測)信息)。開關103號檢測到故障電流,則向網絡上發送跳閘信號指令;同樣的101號測得電流為故障電流,均向網絡上發送跳閘信號指令,經信息交互后,則判定故障發生在開關103號所轄線路,除103號開關外,上級其余開關全部按本身所處的級別與103號開關的級差相應延時等待短路故障切除,103號開關則作為蕞靠近故障點的開關,無延時,按正常短路故障跳閘。